Overview:
The global annual production of polyolefins reaches as high as 150 million tons, but traditional polyolefins (such as PE and PP) have already seen capacity surplus. On the other hand, emerging fields such as new energy vehicles, optical materials, and biomedicine are driving explosive demand for high-end polyolefins. In the Chinese market, the annual demand growth rate exceeds 7%, and 2024 is being dubbed the "Year of Domestic Substitution."
Why Are High-End Polyolefins So Hot?
· Performance Limits:High elasticity, impact resistance, and ultra-high barrier properties make them suitable for demanding applications such as new energy battery packaging, medical catheters, and 5G optical cables.
· Urgency for Domestic Substitution:High-end grades have long been dependent on imports, with the domestic substitution rate being less than 50%, making technological breakthroughs imperative.
· Policy Push: Under the "dual carbon" goals, green and high-performance materials have become a core direction for industrial upgrading.
A Visual Guide to Core High-End Polyolefin Varieties and Their Applications

Four Main Production Methods
Polyolefins are primarily produced through catalytic polymerization, with common catalysts being Ziegler-Natta and metallocene catalysts. The production methods can be classified as:Gas-phase method,Slurry-phase method,Solution method,High-pressure method.

Polyolefin Main Production Processes and Their Advantages and Disadvantages Comparison
As shown in the table, although solution polymerization faces challenges such as high cost and energy consumption, its advantages in molecular design flexibility and the ability to prepare complex materials have made it the core technology for high-end polyolefin production. DODGEN 's solvent recovery and devolatilization process enhancement technology, with its rich application experience in solution polymerization, will further support the high-end polyolefin industry, enabling it to continuously meet the development needs of strategic industries such as new energy and healthcare.
Breakthrough Tool—DODGEN DSXL Devolatilization Technology
In solution polymerization, solvent residue is a key issue that affects product purity. Traditional processes (gas-phase and slurry-phase methods) struggle to achieve precise molecular structure control. DODGEN DSXL Devolatilization technology, with its multi-stage gradient devolatilization design, has become the "golden process" for high-end material production.
The principle of DODGEN DSXL Devolatilization technology is to rapidly and uniformly heat the polymer to a certain temperature through an efficient high-viscosity fluid heat exchanger, and/or add additives that help volatile substances escape from the polymer. The polymer is then uniformly dispersed inside the devolatilization unit, increasing the surface area of the polymer in the reactor and reducing the interfacial mass transfer resistance of volatile substances, thus achieving efficient devolatilization.


DODGEN DSXL Devolatilization Technology⬆
Industry Pain Points
❌ High solvent residue
❌ Molecular chain degradation
❌ High energy consumption
DODGEN DSXL Devolatilization Technology achieves a technological leap of high efficiency, precision, and cost reduction through a multi-stage gradient devolatilization design.
High Efficiency, Precision, and Cost Reduction in One
· Solvent Removal Efficiency Breakthrough
The DSXL technology uses a multi-stage devolatilization design combined with a high-viscosity specialized heat exchanger for rapid heating (e.g., heating the polyolefin-solvent system to the critical vaporization temperature). The distributor disperses the melt into millimeter-sized liquid films, significantly shortening the solvent diffusion path. The residual solvent content can be reduced to below 500 ppm, meeting the purity requirements for high-end polyolefins (such as metallocene polyethylene).
· Molecular Weight Protection Mechanism
By adopting a combination of gradient pressure reduction and low-temperature flash evaporation processes, precise temperature control during the devolatilization process prevents thermal degradation of the polyolefin. The addition of additives (such as nitrogen) enhances the removal of small molecules, reducing molecular chain degradation caused by prolonged high-temperature exposure.
· Significant Cost Advantage
Compared to traditional twin-screw devolatilization, DODGEN DSXL Devolatilization technology saves 40%-60% in investment, while operational and maintenance costs are significantly reduced, providing remarkable economic benefits.
Application Cases:The technology has been successfully applied in the large-scale production of high-end products such as POE elastomers, COC optical materials, and EPOE automotive parts, helping customers capture high-value markets.
DODGEN Solvent Recovery Process Enhancement Technology
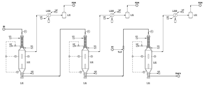
In solution polymerization, the reaction liquid coming from the reaction section typically has a high solvent content (usually 60%-70%) and a low solid content (less than 20%). DODGEN typically employs 2-3 stages of DSXL devolatilization to remove solvent and unreacted monomers (see the process flow diagram below). The devolatilization temperature gradually increases, and the pressure decreases step by step, with the residual monomer content falling to below 500 ppm after devolatilization.

three-stage DSXL Devolatilization diagram
30% Energy Savings! DODGEN Solvent Recovery Technology Redefines "Green Production"
A major disadvantage of solution polymerization of polyolefins is its relatively high energy consumption compared to other processes. The core feature of this process is the use of large amounts of solvents (such as hexane, cyclohexane) as reaction media. After the polymerization reaction of polymerization reactor, solvents must be separated and purified from the polymer solution through multiple steps, including flash evaporation, distillation, and centrifugal separation. The energy consumption of the solvent recovery and separation system accounts for approximately 40%-50% of the entire process. Future technological upgrades must focus on low-energy separation processes to address both cost and environmental pressures.
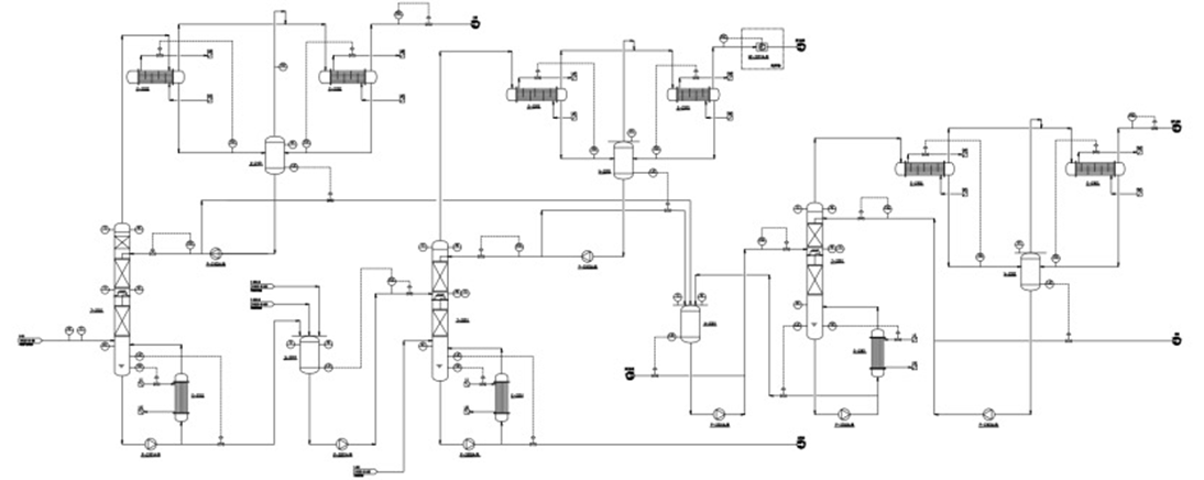
DODGEN’s Solvent Recovery Process Enhancement Technology effectively helps the solution polymerization of polyolefins reduce energy consumption. Taking POE solvent recovery as an example, through a refined design of the devolatilization system and solvent recovery system, the traditional two-column solvent recovery system is upgraded to a three-column recovery system, which results in an estimated 30% reduction in energy consumption.
Solvent Recovery Three-Column Process
Main Optimizations of the Three-Column Recovery Process
lUtilization of Flashing Waste Heat
Optimization: A waste heat recovery system is used to capture the heat from the flashing gas phase (160-180°C) and repurpose it to preheat the feed material. This reduces the energy consumption of the flashing condensation system while providing significant thermal energy to the solvent recovery system, thereby lowering overall energy usage.
lPrecise Gradual Separation
Optimization: The integrated design of the flashing and solvent separation system enables the precise, graded separation of solvents and monomers at each stage of the flashing process. This achieves the stepwise use of steam and optimizes the cooling capacity of the condensation system, further reducing the energy consumption of the entire system.
lEfficient Distillation Column Internals
Optimization: The three solvent recovery columns are equipped with high-efficiency packing materials that feature low pressure drop and high separation efficiency. This allows for higher separation performance while reducing the height of the distillation columns. Additionally, it effectively lowers the reflux ratio, resulting in lower distillation energy consumption.

lApplication of High-Efficiency Liquid-Liquid Separator
Optimization: A high-efficiency liquid-liquid coalescer is employed to achieve continuous and efficient separation of the organic and inorganic phases during the solvent recovery process. This innovative approach effectively reduces solvent and molecular sieve loss, leading to a significant reduction in operating costs.

Additionally, DODGEN is currently integrating heat pump and multi-effect distillation technologies to further optimize the overall process, with the potential to achieve even greater energy savings and reduced consumption.
Partner with DODGEN, Seize the New Blue Ocean of the Materials Revolution
DODGEN’s key process enhancement technologies for solution polymerization in polyolefins demonstrate significant competitiveness in the high-end polyolefin sector. In the future, through equipment innovation and process optimization, energy consumption can be further reduced, product consistency improved, and the polyolefin industry can be upgraded towards high performance and functionality.
Frequently Asked Questions
· Will the falling strand devolatilization cause material blockage?
· Can high viscosity materials be used in this equipment?
·Can the equipment produce continuously?
· Is pilot scale support available?
…
DODGEN One-Stop Solution
· Anti-Blockage Design: Optimized millimeter-level pore opening rate ensures continuous production.
· Wide Viscosity Adaptability: Efficient solvent devolatilization for materials with viscosities ranging from 1,000 to 30,000,000 cP.
· Full-Cycle Service: From pilot trials to mass production, we offer process packages and customized equipment.
For more inquiries about polyolefins, you can consult DODGEN's assistant at inquires@chemdodgen.com to arrange 1v1 technical expert guidance.
You also have the opportunity to have a face-to-face discussion with our technical experts.
DODGEN will have a booth at the 2025 CHINAPLAS .
We warmly welcome you to visit our booth and engage in direct conversations with DODGEN's leadership and technical experts.